流体包裹体是指成岩成矿流体(含气液的流体或硅酸盐熔融体)在矿物结晶生长过程中,充填、并被封闭在矿物的微细小洞、裂隙或粒间的一种或多种相态物质(液体、气体或固体)。流体包裹体水中氢同位素的分析需要合适的粒度和矿物量,传统离线制备双路进样法一般要求至少3g粒度为0.1~0.4毫米的样品,这给矿物分选提出了较高的要求,而实际矿物分选时经常无法挑选出足够的量,因此限制了氢同位素比值测量的准确度和精度。高温裂解元素分析-同位素比值质谱仪(TC/EA-IRMS)可用于微量水的氢氧同位素分析,但目前尚未见将其与离线制备系统相结合用于包裹体水氢同位素分析的相关研究报道。
800彩票稳定同位素分析实验室韩文念工程师等人提出一种流体包裹体水中氢同位素分析系统,并于近日获得国家发明专利授权(专利名称:一种流体包裹体水中氢同位素分析系统;发明人:韩文念,冯连君;专利号:ZL 2014 1 0426398.5)。该发明提供了一种流体包裹体水中氢同位素分析系统和方法,其特点是:将包裹体在离线真空系统中爆裂释放的水样收集密封于石英玻璃小管,通过高温裂解元素分析仪的固体进样器进入高温反应管释放并裂解,与TC/EA-IRMS在线测定法相结合,实现流体包裹体水中氢同位素的高通量分析。
相对于传统分析方法,该发明省去了离线制备法中将所得水样还原为氢气并纯化的繁琐过程,利用TC/EA-IRMS高通量分析的优点,可以在不影响准确度和精度的情况下有效减少包裹体水中氢同位素分析所需样品量(至少一个数量级),降低了包裹体分选的难度,提高了分析效率,在一定的程度上丰富了流体包裹体水中氢同位素分析内容。同位素组成测定可为成岩成矿理论研究、古气候和古温度重建、以及宝石勘探、宝石鉴定等方面提供独特的信息,近年来在国内外获得了迅速的发展和广泛的应用。

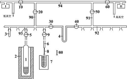
图1:制备系统图 1.样品管;2.加热炉;3.活塞堵头;4.冷阱;5.阀门(9、10、20、30、40、50、60);6.收集管;7.冷液;8.石英细管;80.封装好的水样管;I.低真空计;II.高真空计